SBXNY-ZS01新型電力系統綜合實訓平臺
一、系統概述
新型電力系統運行與維護實訓臺、新型電力系統綜合實訓平臺、該系統采用交流+直流雙母線結構,集成能量控制系統(PCS)、電池管理系統(BMS)、分布式發電系統(DG)、交直流負荷、能量管理系統(EMS)與監控系統(SCADA)等,實現清潔低碳、安全高效的源-網-荷-儲協同優化功能。應用數字化、信息化與智能化能量管理系統控制,通過源源互補、源網協調、網荷互動、網儲互動和源荷互動等多種交互形式,可以更經濟、高效和安全地利用分布式新能源與儲能,實現電能削峰填谷、負荷不間斷優質供電、系統智能化保護與運行、自由離并網無縫切換等,從而實現發、用電效益最大化。

1.1系統簡介
設備由能量調度控制器、浪涌保護器、交流接觸器、斷路器、單相計量儀表、電流互感器、工業觸摸屏(HMI)、測試端子等組成。主要完成微電網與電網能量交互的控制、計量與保護,同時通過能量調度控制器對儲能、分布式電源、交直流負荷等進行能量管理與調度,實現微電網平滑穩定、經濟高效運行。
1.2 系統拓撲圖

二、系統參數
1)觸摸屏:
2 內核:J1900 CPU(主頻2400MHz*4核心);
2 內存:4GB;
2 觸摸類型:四線電阻式觸摸屏;
2 串行接口:RS232/RS485;
2 以太網口:10/100M自適應;
2 電磁兼容:工業三極;
2 監測內容:對微電網的實時運行和報警信息進行全面監控,并對微電網進行統計和分析,實現對微電網參數的監控。
2)工業交換機:
2 網絡標準:IEEE 802.3、IEEE 802.3u、IEEE 802.3x;
2 端口:8個10/100Mbps RJ45 端口;
2 指示燈:每端口具有1個Link/Ack、Speed 指示燈/每設備具有1個Power指示燈;
2 性能:存儲轉發/支持3.2Gbps背板帶寬/支持8K的MAC地址表深度。
3)浪涌保護器:
2 最大持續運行電壓Uc:1000V;
2 標稱放電電流In(8/20us):20KA;
2 最大放電電流Imax(8/20us):40KA;
2 保護水平Up(8/20us):<1.8KV響應時間:≤25ns;
4)交流接觸器:
2 主觸點數量:3對;
2 額定電流:25A;
2 線圈電壓:AC220V;帶輔助觸點;
5)光伏專用單相電雙向計量儀表:
2 電流、電壓測量精度:0.2級;功率、
2 有功電能測量精度:0.5級;
2 無功電能:1級;
6)開關電源:
2 輸入電壓:AC220V;
2 輸出電壓:DC24V;
2 額定輸出電流:2.5A;
7)系統材質與尺寸:
柜體采用鋼質結構,鋼板厚度:2mm;前門采用透明鋼化玻璃設計;后門采用單開門設計,底部設置穿線孔位;兩邊側板可拆卸;柜體尺寸≥:750×650×1800(mm);
2.1微電網儲能與控制系統
儲能與穩定控制系統由雙向儲能變流器、切換開關、儲能蓄電池組、電池管理系統(BMS)、直流功率計量儀表、低壓線路保護器、電流互感器、分流器、測試端子、通訊網關等組成。主要實現對微電網儲能的充放電管理、直流母線與交流母線的雙向變流、內置隔離微電網與市電電網的PCC節點開關。

1)微電網儲能雙向變流穩定控制器(PCS):
2 最大并網功率:5.0KW;
2 輸入直流電壓:DC48V;
2 最大充電功率:5500W(可設定);
2 充電電壓:可設定;集成溫度補償功能;
2 保護功能:接反保護,欠壓保護,過壓保護,過充保護,過載保護,短路保護等;
2 額定輸出電壓:220V(180Vac-280Vac);
2 額定電網頻率:45/65HZ,±5HZ;
2 最大交流電流:22A;
2 功率因素:0.8超前~0.8滯后;
2 THDI:<1.5%;
2 交流連接類型:單相;
2 設備保護:直流極性反接保護,直流輸入開關保護,交流輸出過流保護,交流輸出過壓保護,接地故障監測,電2 網孤島監測,殘余電流檢測;
2 通訊接口:隔離RS485;

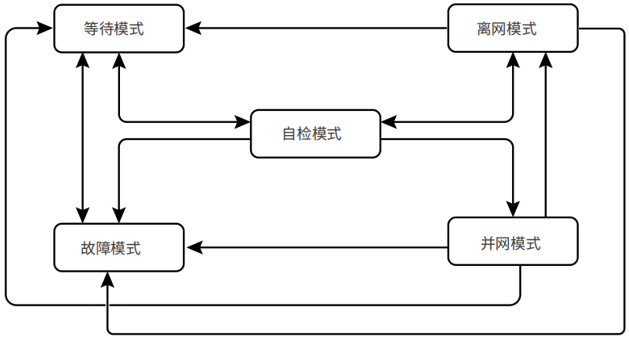
微電網儲能變流控制器運行模式
序號 | 部件 | 說明 |
1 | 等待模式 | 機器上電后等待階段 當符合條件時,進入自檢模式 若有故障,逆變器進入故障模式。 |
2 | 自檢模式 | 逆變器啟動前,持續進行自檢、初始化等。 若滿足條件,則進入并網模式,逆變器啟動并網運行。 若未檢測到電網,則進入離網模式,逆變器離網運行;若逆變器無離網功能,則進入等待模式。 若自檢未通過,則進入故障模式。 |
3 | 并網模式 | 逆變器正常并網運行。 若檢測到電網不存在,則進入離網工作模式。。若檢測到故障發生,則進入故障模式。 若檢測到電網條件不滿足并網要求,且未開啟離網輸出功能,則進入等待模式。 |
4 | 離網模式 | 當電網斷電時,逆變器工作模式切換為離網模式,BACK-UP端口繼續給負載供電。。若檢測到故障發生,則進入故障模式。 若檢測到電網條件不滿足并網要求,且未開啟離網輸出功能,則進入等待模式。。若檢測到電網條件滿足并網要求,且已開啟離網輸出功能,則進入自檢模式。 |
5 | 故障模式 | 若檢測到故障,逆變器進入故障模式,待故障清除,進入等待模式. |
2)儲能蓄電池:(采用磷酸鐵電池組)
2 電池容量:48V/2.4KWH;
2 電池連接方式:串聯;
2 電池保護:末端接熔斷器;
3) 電池管理系統(BMS)
2 電源電壓:AC/DC220V;
2 輸入功率:≤10W;
2 電池單體電壓檢測:24節;
2 電池電流采集:1路;
2 電池溫度采集:1路;
2 單體電壓測量范圍:0.5V~16V;
2 單體電壓測量精度:≤±0.3%;
2 通訊端口:RS485;可檢測蓄電池組的電壓、電流;單體電池電壓、內阻;蓄電池工作溫度,BMS系統可動態檢測蓄電池間的工作情況,估測蓄電池的SOC,使蓄電池和設備間的連接更科學,大大延長蓄電池的工作壽命。
4)直流功率表:
2 電壓測量范圍:DC0-300V;
2 電壓測量精度:0.2級;
2 電流測量范圍:0-50A;
2 電流測量精度:0.2級;
5) 交流接觸器:
2 主觸點數量:3對;
2 額定電流:25A;
2 線圈電壓:AC220V;帶輔助觸點;
6)系統材質與尺寸:
柜體采用鋼質結構,鋼板厚度:2mm;前門采用透明鋼化玻璃設計;后門采用單開門設計,底部設置穿線孔位;兩邊側板可拆卸;柜體尺寸≥:750×650×1800(mm);
2.2 微電網分布式能源接入系統
發電機電源模擬單元由永磁發電機組、拖動異步電機、智能匯流箱裝調與檢測模塊、光伏組件等組成。發電機采用永磁發電機,通過異步變頻電機進行拖動,可模擬發電機在不同工況下的發電輸出; 光伏發電單元由光伏組件和匯流箱檢測模塊組成,以便在排除故障過程中可隨時切斷能量輸入,保證操作者人身安全;微電網分布式能源接入系統由光伏微網控制器、風力AC-DC控制器、直流功率計量儀表、分流器、變頻調速器、測試端子等組成。主要完成對分布式能源的接入、分布式發電的計量與保護。

1)發電機:
2額定功率:500W;
2額定電壓:24V;
2發電機類型:三相交流永磁發電機;
2調速方式:變頻電機拖動;
2工作溫度:-40℃~80℃;
2)變頻拖動電機:
2額定電壓:AC220V;
2額定頻率:50HZ;
2額定功率:750W;

3) 變頻器:采用微處理器控制,使用具有現代先進技術水平的絕線柵雙極型晶體管作為功率輸出器件,具有很高的運行可靠性和功能的多樣性。脈沖寬度調制的開關頻率可選,降低了電動機運行的噪聲。核心部件為CPU單元。根據設定的參數,經過運繃出控制正旋波信號,經過SPWM調制。放大輸出三相交流電壓驅動三相交流電動機運轉。
2功率:0.75KW;
2電壓:輸入單相180-265V;
2輸出三相220V;
2輸入頻率:50HZ;
2輸出頻率:0-150HZ
2波動:±5%;
冷卻方式:自冷通用磁通矢量控制;1Hz時150%轉矩輸出、采用長壽命元器件;內置Modbus-RTU協議;內置制動晶體管、擴充PID;三角波功能;帶安全停止功能
4)太陽能光伏電池組件:
太陽能電池組是本實訓臺的核心組成部分亦是光伏發電系統不可或缺的核心部件,是將光能轉換為電能并通過光伏控制系統儲存在儲能電池當中做為直流總線電源供給DC-AC并網同步電源。
太陽能電池組為多晶硅或單晶硅,是由高效晶體硅太陽能電池片、超白布紋鋼化玻璃、EVA、透明TPT背板以及鋁合金邊框組成。

2組件類型:單晶;
2功 率:100W;(共6塊)
2開路電壓:42V
2組件效率:≥18%;
2功率偏差:2.0%;
2工作溫度:-40℃~85℃;
2邊框材質:鋁合金;
5)光伏支架:
鋼構件采用金屬保護層的防腐方式。鋼結構支架、連接板及拉條均采用熱浸鍍鋅涂層,熱浸鍍鋅滿足(金屬覆蓋層鋼鐵制件熱浸鋅層技術要求及試驗方法)(GB/T13912-2002)的相關要求。電池板組件安裝完成后尺寸為2000*1600*1400左右(長*寬*高),在室內的終端或在主控計算機上可以進行傾斜角調節、角度調節范圍大約40度左右。

6)儲能運行管理系統
2直流側:
2最大直流功率5KW
2最大直流電壓580V
2工作電壓范圍125~550V
2最低直流電壓125V
2最大直流電流11A
2交流側:
2額定功率5KW
2最大交流側功率5.5kVA(長時間運行)
2最大交流電流20A
2最大總諧波失真<3%(額定功率時)
2額定電網電壓220V
2允許電網電壓范圍180~265V
2額定電網頻率50/60Hz
2允許電網頻率范圍47~52Hz/57~62Hz
2額定功率下的功率因數>0.99
2隔離變壓器具備
2直流電流分量<0.5%額定輸出電流
2功率因數可調范圍0.9(超前)~0.9(滯后)
2獨立逆變電壓范圍230V
2獨立逆變輸出電壓失真度<3%(線性負載)
2帶不平衡負載能力100%
2獨立逆變電壓過渡變動范圍10%以內(電阻負載0%?100%)
2獨立逆變峰值系數(CF)3:1
2最大效率97.6%
工作邏輯架構

電網供電時,儲能逆變器并網工作在恒壓模式,維持蓄電池SOC在一定水平,光伏逆變器并網發電;
微網供電時,儲能逆變器工作在獨立逆變模式建網,光伏逆變器并網工作,光伏發電大于負載時,光伏優先供負載供電,剩余電力給電池充電;光伏發電小于負載時,儲能和光伏共同為負載供電。
可選擇電網優先或微網優先,根據選擇的模式進行供電邏輯切換同時具備直流過壓保護、極性反接保護、絕緣阻抗偵測、交流過壓保護、孤島保護、溫度保護
7)智能匯流箱裝調與檢測模塊:
采用可拆卸式模塊化設計,≧IP54防護等級;內置熔斷器、防反二極管、斷路器、浪涌保護器、監控等模塊;支持匯流箱裝調實訓,包括元器件安裝、標識標志粘貼、整機調試等;
2尺寸:500×400×180mm,
2輸入路數:2 路;
2額定電流:DC 0-16A;
2反應時間:1s;
2測量精度:0.5級;
2溫度系數:400ppm;
8)直流功率表:
2電壓測量范圍:DC0-300V;
2電壓測量精度:0.2級;
2電流測量范圍:0-50A;
2電流測量精度:0.2級;
4、微電網交直流負荷管理系統
交直流負荷管理系統由交直流模擬負載、直流功率計量儀表、交流功率計量儀表、分流器、交流接觸器、測試端子等組成。并預留1路或2路輸出端口留作備用,可以通過軟件模擬對不同等級負荷進行自動調度控制,模擬微電網負荷投切控制和帶載運行參數分析。

1)模擬直流I級負荷:直流LED燈:額定DC48V/20W;
2)模擬直流II級負荷:直流電阻負載:500W/10Ω;
3)模擬交流I級負荷:交流白熾燈:AC220V/100W;
4)模擬交流II級負荷:交流電阻負載:800W/96Ω;
5)感性負載:
2額定電壓:220V;
2工作頻率:50HZ;
2工頻耐壓:3000V
2額定電感:380mH
6)容性負載:
2額定容量:30μF±5%;
2額定電壓:450VAC 50/60HZ
7)直流功率表:
2電壓測量范圍:DC0-300V;
2電壓測量精度:0.5級;
2電流測量范圍:0-50A;
2電流測量精度:0.5級;
8)單相交流功率表:
2電流、電壓測量精度:0.2級;
2功率、有功電能測量精度:0.2級;
2頻率測量誤差:±0.05HZ;無功電能:1級;
2供電電壓:AC85-265V/DC100-300V;
2功耗:≤10VA。
9)系統材質與尺寸
柜體采用鋼質結構,鋼板厚度:2mm;前門采用透明鋼化玻璃設計;后門采用單開門設計,底部設置穿線孔位;兩邊側板可拆卸;柜體尺寸≥:750×650×1800(mm);
5、主控臺
1)操作臺:可放置監控主機;板材:優質冷軋鋼板;主體結構采用優質鋁型材;尺寸:可定制;
2) 電力數據采集監控系統(SCADA):具有用戶及權限管理功能;支持主機加多從機功能;具有歷史數據儲存、數據庫查詢;在線實時監測系統數據、狀態數據;實時曲線與歷史曲線動態顯示;在線設置和修改系統參數;通過以太網連接能量管理系統,具備快速遙信、遙測、遙控、遙調功能;具備模擬微電網自動化電力調度控制管理功能。
2.1)電力監控數據終端
【地圖】
①根據省、市、縣進行電站聚合。點擊集合點展開至本聚合下屬層級。點擊某個電站可進入電站級大屏。
②所有指標統計(電站規模模塊除外)范圍均變更為當前聚合范圍內的電站。點擊有效,手動縮放地圖無效。
③后臺可設置大屏默認的顯示層級和地圖范圍。
默認為全國地圖。
【環境貢獻】通過累計總發電量折算統計電站環境貢獻,通過系統設置錄入。
【發電統計】曲線+柱狀圖顯示近 12 月每月發電量及收益。
【最新接入】輪播顯示最新接入的 5 個電站,每個電站以最新上傳的圖片作為展示圖。
【電站狀態】環圖顯示統計并展示電站狀態數量及占比。
【實時功率】曲線模塊顯示電站功率總和的實時趨勢。
【等效小時】散點圖顯示電站等效小時與電站容量的分布趨勢。
【操作臺】大屏左下方,點擊后瀏覽器新窗口顯示后臺界面。
【搜索】
①搜索電站:電站關鍵字、電站名稱首字母。
②輸入時,搜索框下可顯示 5個模糊提示結果。
③在模糊提示中單擊某個電站,則該電站圖標放大突出。點擊圖標后進入單電站大屏。
④如果在輪播界面搜索,則退出輪播。


2.2) 單電站大屏功能模塊
【電站詳情】顯示電站名稱、類型、容量、地址、接入時間。
【發電統計】距離當年月份最近 12 個月電站發電量及收益。
【環境貢獻】單電站累計發電量折算。
【天氣預報】顯示今天、明天、后天天氣情況。
【當日功率】顯示距離現在最近 12 小時功率曲線,當日發電量。
【逆變器】逆變器信息:型號、狀態。
【電站圖片及簡介】
①顯示 3 張電站圖片,可點擊進行切換。
②可通過系統設置選擇是否顯示電站簡介。
③關閉窗口,回到大屏首頁模式。
2.3)單電站狀態
【電站詳情】電站及業主基本信息。
【天氣預報】當日起 5 天天氣信息。
【電站狀態】電站發電狀態及實時功率。
【關鍵指標】今天發電及收益,累計發電及收益。
【發電量及收益,功率曲線】日、月、年及壽命期維度的發電量及收益柱狀圖曲線,日維度的功率曲線。
【逆變器監視及控制】輪播展示逆變器靜態信息及實時數據,組織賬戶具備遠程控制權限。




2.4) 歷史報表管理
【電站搜索】通過電站、SN、地區、組織搜索需查看歷史數據的電站。
【時間選擇】可選擇某時間段及顆粒度(歷史數據時間間隔)。
【輸出格式】選擇歷史數據生成形式,表格或圖表。
【設備選擇】在電站列表中展開及選擇添加需查看數據的設備。
【設備列表】已添加設備顯示列表,可選擇設備逐一刪除或點擊清空列表按鈕清除所有。
【指標選擇】若選擇曲線形式,僅能選擇兩種指標。若選擇列表形式,則不限指標數量。
【生成數據】完成時間段選擇和設備添加,根據選擇呈現形式列表或曲線,進行數據加載。
【導出】在生成數據時顯示,點擊導出按鈕后,將在瀏覽器下方顯示 excel 文檔名稱,可點擊打開或另存為 excel 文檔。
【保存模板】在生成數據時顯示,點擊可輸入模板名稱和描述。保存成功,可在我的模板列表中,選擇并點擊列表欄目可直接生成數據。
時間選擇:
注:1)時間選擇 31 天內,可跨月。
2.5) 常用報表
【月報表】通過查詢類別,即單電站/單地區/單組織/多電站/多地區/多組織其中一種類別搜索電站范圍,選擇需統計的月份,然后點擊生成報表按鈕生成報表。
【年報表】通過查詢類別,即單電站/單地區/單組織/多電站/多地區/多組織其中一種類別搜索電站范圍,選擇需統計的年份,然后點擊生成報表按鈕生成報表。
【自定義表】通過查詢類別,即單電站/單地區/單組織/多電站/多地區/多組織其中一種類別搜索電站范圍,選擇需統計的開始時間及結束時間,然后點擊生成報表按鈕生成報表。
【導出】在生成數據時可點擊,點擊導出按鈕后,將在瀏覽器下方顯示 excel 文檔名稱,可點擊打開或另存為 excel 文檔。

3)系統可完成實訓內容
2模擬風力發電機的啟動、停止、運行過程;
2模擬風力發電機的不同風速下發電與運行狀態;
2模擬風力發電機與分布式電源的互動運行、自啟動/停機運行;
2模擬真力發電機的控制系統,支持遠方/就地設置定值、參數等操作;
2測量系統的各項電氣參數,實時記錄各項電氣參數;
2微電網直驅風機模擬器定轉速(轉矩)電動機控制;
2(BMS)管理系統在儲能系統中的應用
2光伏儲能發電系統原理結構分析
2光儲系統匯流、防雷原理學習與實踐
2并網啟動、停止,可模擬獨立后備供電運行功能;
2光儲微網系統在多能互補、自發自用等聯網型微電網中的應用
2提供開放式MODBUS規約,便于接入監控系統或者外部的控制系統;
2故障設置類型
1、風力發電機組運行過種中的開路、短路故障
2、風力發電機變流器工作不良故障
3、光伏發電運行過程中能量不足故障
4、光伏發電運行中開路故障
5、系統運行過程中通訊故障
6、系統運行中直流、交流負載故障
7、燃料電池發電系統其它故障(供氣回路、DC-DC變流等)
6、配套教學資源
6.1在線教育課程開放平臺(具有軟件著作權,配1個登錄帳號):
1)本系統是互通教學多元化管理平臺,將用戶傳統的各個平臺系統實施整合,集中互通管理,解決多平臺、多賬號難以管理、數據庫分散無法集中統計等問題。系統包含了:在線教務管理系統、在線課程資源管理平臺、在線習題庫平臺、在線考試考核平臺、線上視頻課程管理平臺及線上虛擬仿真教學管理平臺,真正意義的一站互通數據集中統計!
2)課程資源:多個微課視頻實拍采集教學視頻素材,后期影視包裝,片頭10秒左右,片尾5秒左右,視頻尺寸不低于1920*1080,視頻格式MP4、FLV等;多個虛擬仿真內容采用unity引擎開發,在pc端win系統上運行(win7、win8、win10,注不包含win xp)軟件。
3)為了教學的統一性要求在線教育平臺與實訓裝置是同一個生產商!
4)微課內容不少于10課時.
1、通過該軟件可以系統性學習太陽能光伏硅材料、電池片、光伏組件、光伏組件附屬材料、光伏應用產品等全部系列光伏知識內容。
2、配備文字與動畫展示并介紹從原材料至成品包括中間環節加工工藝等與使用方法。
3、多媒體系統自帶語音講解,圖、文、聲并茂展示講解、與系統所述文字同步播放,幫助教師對光伏發電課程教案的快速編寫,提高學生對新能源專業知識快速掌握和快速學習。
4、軟件功能
1)展示各種太陽能光伏電池使用的硅材料實物;
2)配備文字與動畫展示各種材料的生產工藝與使用方法
3)功能列表(約11課時)
光伏硅產品基本情況介紹
2硅單質性質:包括硅的物理性質、化學性質、硅的分類與應用
2硅化合物性質:包括二氧化硅、一氧化硅、硅的鹵化物、三氯氫硅、硅烷等
2硅的生長原理及定型
2硅的提純方法:包括化學提純與物理提純方法
2多晶硅的制備及其缺陷和雜質:包括冶金硅級制備、高純多晶硅制備、鑄造多晶硅制備
2單晶硅的制備及其缺陷和雜質:包括單晶硅生長、單晶硅的雜質與缺陷
2單晶硅與多晶硅加工方法
2硅薄膜材料:包括非晶硅薄膜材料、多晶硅薄膜材料
2硅材料的測試與分析方法:包括導電型號測量、電阻率測量、少子壽命測量、霍爾系數的測定、遷移率的測量、化學性能分析、晶體結構分析等
2硅材料測試與分析依據標準(GB標準、UL標準、IEC標準、SEMI標準)
6.2、新能源系統教學軟件(具有軟件著作權)
A、多媒體教學軟件概述
1、通過該軟件可以系統性學習太陽能光伏硅材料、電池片、光伏組件、光伏組件附屬材料、光伏應用產品等全部系列光伏知識內容。
2、配備文字與動畫展示并介紹從原材料至成品包括中間環節加工工藝等與使用方法。
3、多媒體系統自帶語音講解,圖、文、聲并茂展示講解、與系統所述文字同步播放,幫助教師對光伏發電課程教案的快速編寫,提高學生對新能源專業知識快速掌握和快速學習。
4、多媒體軟件組成
(1)太陽能光伏電池片講解與展示系統
主要功能
1、可以展示各種太陽能光伏電池片;
2、配備文字與動畫展示各種電池片的生產工藝與使用方法
3、目錄(約9課時)
2太陽能電池片基本情況介紹
2太陽能電池片基本結構分析
2太陽能電池片分類
2晶體硅太陽能電池片生產工藝:包括生產方法與生產設備介紹
2晶體硅太陽能電池片生產主要原材料
2太陽能電池片測試技術與方法:包括測試方法與測試設備介紹
2太陽能電池片測試依據標準
(2)太陽能光伏組件講解與展示系統
1、可以展示各種太陽能光伏光伏組件
2、配備文字與動畫展示各種光伏組件的生產工藝與使用方法
3、目錄(約10課時)
2太陽能電池組件基本介紹
2太陽能電池組件的分類及各種組件的優缺點
2太陽能電池組件的生產工藝介紹及相關設備
2太陽電池組件的評定標準
2太陽能電池組件的測試方法與測試設備
2太陽能電池組件的發展方向
(3)太陽能光伏組件附屬材料講解與展示系統
主要功能
1、可以展示各種太陽能光伏光伏組件附屬材料;
2、配備文字與動畫展示各種光伏組件附屬材料的生產工藝與使用方法
3、目錄(約7課時)
2太陽能組件附屬設施情況介紹
2太陽能組件對鋼化玻璃的具體要求
2太陽能組件對支架鋁型材的具體要求
2太陽能組件對EVA封膠的具體要求
2太陽能組件對TPT背板的具體要求
2太陽能組件附屬設施檢測方法
2太陽能組件附屬設施測試標準
* B、展示與講解內容目錄(圖、文、聲并茂):
2.1 太陽能光伏應用產品講解與展示系統(約5課時)
2.1.1 太陽能發電系統:
2.1.2 家用太陽能發電機直流系統多媒體電視機
2.1.3 太陽能便攜電源:
2.1.4 太陽能殺蟲燈
2.1.5 太陽能警示燈
2.1.6 太陽能野營燈
2.2 太陽能光伏發電基本原理
2.3 太陽能光伏發電系統組成部分介紹
2.4 太陽能光伏發電系統設計方法
2.5 太陽能光伏電站施工建設方法
2.5.1、項目前期考察
2.5.2、項目建設前期資料及批復文件
第一階段:可研階段
第二階段:獲得省級/市級相關部門的批復文件
第三階段:獲得開工許可
2.5.3、項目施工圖設計
2.5.4、項目實施建設
2.5.5、帶電前的必備條件
2.6太陽能光伏并網電站介紹
2.6.1、光伏并網電站簡要描述
2.6.2、光伏并網電站設備組成
2.6.2、光伏并網電站設備功能
2.7 家用型太陽能電站建設方案
2.7.1、項目概述
2.7.2、方案設計 (附詳細方案設計)
(一)用戶負載信息
(二)系統方案設計
(三)效益計算:
2.8 逆變器基本原理介紹
2.9 控制器基本原理介紹
主要作用:
在小型光伏系統中,用來保護蓄電池;在大中型系統中,起平衡光伏系統能量、保護蓄電池及整個系統正常運行等;
光伏控制器應具有以下功能:
①防止蓄電池過充電和過放電,延長蓄電池壽命;
②防 止太陽能電池板或電池方陣、蓄電池極性接反;
③防止負載、控制器、逆變器和其他設備內 部短路;
④具有防雷擊引起的擊穿保護;
⑤具有溫度補償的功能
⑥顯示光伏發電系統的 各種工作狀態,包括:蓄電池(組)電壓、負載狀態、電池方陣工作狀態、輔助電源狀態、 環境溫度狀態、故障報警等。
光伏控制器按電路方式的不同,可分為并聯型、串聯型、脈寬調制型、多路控制型等;
按組件輸入功率分:小功率型、 中功率型、大功率型及專用控制器(如草坪燈控制器)等;
三、系統配置(配置單)
編號 | 產品名稱 | 型號規格 | 數量 | 單位 | 備 注 |
1 | 能量管理系統 | JDZNX-ZS01 | 1 | 臺 |
|
2 | 儲能與控制系統 | JDZNX-ZS01 | 1 | 臺 |
|
3 | 分布式能源接入系統 | JDZNX-ZS01 | 1 | 臺 |
|
4 | 交直流負荷管理系統 | JDZNX-ZS01 | 1 | 臺 |
|
5 | 儲能運行管理主機 | GW5000ES | 1 | 臺 |
|
6 | 儲能電池系統 | LXU5.4-L | 1 | 臺 |
|
7 | 風力發電機 | 500W(輸出0-72V) | 1 | 臺 |
|
8 | 拖動電機 | 220V 1000W 50Hz | 1 | 臺 |
|
9 | 發電系統小車 | 定制 | 1 | 臺 | 定制 |
10 | 光伏發電單元 | 開路40.5V,功率100W | 6 | 塊 |
|
11 | 光伏支架系統 | 定制/配套 | 1 | 套 |
|
12 | 測量儀表 | 電壓、電流、功率 | 1 | 套 |
|
13 | 微網控制一體主機 | J1900 CPU內核 | 1 | 臺 |
|
14 | 浪涌保護器 | 1000V 20KA | 1 | 套 |
|
15 | 故障設置模塊 |
| 1 | 套 |
|
16 | 室內大屏 | 100寸 | 1 | 套 |
|
17 | 使用手冊 | SBXNY-ZS01新型電力系統綜合實訓平臺 | 1 | 本 |
|